Lichtmaschine 12 V
 

Bitte die Lichtmaschine nur mit einem geeignetem Abzieher öffnen,
um Beschädigungen vorzubeugen.
Auf der Kurbelwelle befindet sich ein kleiner Halbmond,
der zur Zentrierung dient.

Bitte darauf achten, dass er nicht verloren geht und bei der Montage des Schwungrades korrekt in der Kerbe des Kurbelwellenzapfens sitzt.

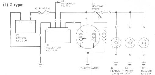
Der Spannungsregler der 12 V DAX ist in der Lage, die Wechselstrom Lichtspannung für die Beleuchtung der DAX bis zu einer Leistung bis knapp über 40 Watt konstant zu halten und dabei die wartungsfreie Batterie konstant zu laden und die 12 V Gleichstromeinrichtungen wir Blinker, Hupe und Bremslicht mehr als ausreichend mit Strom zu verorgen.
Der Regler selbst scheint auch bei Fehlern in der Elektrik sehr standfest zu sein.


 

Weitere Elektrischen Feinheiten sind in unserer Schaltplansammlung zu sehen.

Mit sportlichen Grüssen,
Barry Fischer
 

http://www.Honda-DAX.de